Announcement
Collapse
No announcement yet.
Announcement
Collapse
No announcement yet.
IRF9640 GOOD SNUBBER SCHEMATIC NEEDED
Collapse
X
-
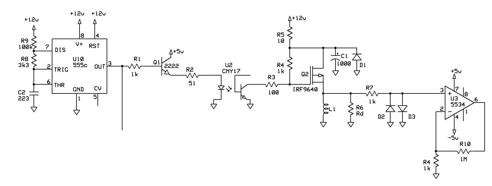
I am struck by the R5 of 10 ohms, and the diode D1.Originally posted by ivconic View Post[ATTACH]37913[/ATTACH]
I remember seeing pulses of very short duration in the drainage of my PI, I suppose D1 eliminates them.
Before, I performed tests with 4.7 ohms in R5, obtaining a decrease in current consumption without appreciably altering the performance of the MD.
The optocoupler never rehearses, so I have enough work.
Thanks for the scheme.
Jose
Comment
-
To be honest; it is not my idea, i saw it somewhere on forum in a bit different form. I like it and intend to work on it further.Originally posted by Jose View PostI am struck by the R5 of 10 ohms, and the diode D1.
I remember seeing pulses of very short duration in the drainage of my PI, I suppose D1 eliminates them.
Before, I performed tests with 4.7 ohms in R5, obtaining a decrease in current consumption without appreciably altering the performance of the MD.
The optocoupler never rehearses, so I have enough work.
Thanks for the scheme.
Jose
I was also asking myself about R5. I guess it need to be investigated.
Comment
-
I use a resistor in the position of R5 but usually 1 ohm together with 3300uF or bigger for C1. Its purpose is to reduce TX ripple on the supply rail. You really want all the pulse current to come from C1 rather than shared with the +rail. The only purpose I can see for D1 is for reverse polarity protection. There should be a fuse somewhere, or maybe R5 just smokes and goes O.C.Originally posted by ivconic View PostTo be honest; it is not my idea, i saw it somewhere on forum in a bit different form. I like it and intend to work on it further.
I was also asking myself about R5. I guess it need to be investigated.
Eric.
Comment
-
Hi Dave,Originally posted by daverave View PostHi Eric...i found what you said about low pulse current made up by higher frequency very interesting which ive never really realized...when you say about low pulse current i guess you mean like 100 us tx pulsed at higher frequency as in tdi around 3.3 khz.
By low pulse current I mean something less than 1A obtained by increasing the resistance of the coil and/or adding additional series resistance, usually a metal oxide resistor of suitable wattage. If you use the 500V Mosfet with Rds of 6 ohms then add a 10R resistor to try for just below 1A. You want to aim for getting the high voltage back emf below the 500V (which should be quite easy) or below 200V with your present device. Your average current draw will have dropped so you can then increase the pulse rate to get back to your 300mA as before. As the integrator now has more samples coming in per sec., the response will be faster, but your previous response speed was OK, you can increase the integrator TC, by increasing the capacitor values, to get back to your previous speed, thereby improving the S/N performance.
Make sure you are driving the Mosfet on and off from a low impedance source. This is most important for switch off so as to discharge the gate capacitance quickly.
Eric.
Comment
-
i just did a test using the irf 9640 but using 12 volt supply...its seems more stable and i noticed tonight there was less external noise present and my depth was better and i detected a very small thin 22ct gold ring at about 16" in air....i think external noise is the greatest problem in getting good depth....noise seems diff
erent at various times of day...and its obvious noise is the limiting factor to getting good depth.
Comment
-
Hi Eric...looks like im going to have to stock up with some lower value higher wattage resistorsOriginally posted by Ferric Toes View PostHi Dave,
By low pulse current I mean something less than 1A obtained by increasing the resistance of the coil and/or adding additional series resistance, usually a metal oxide resistor of suitable wattage. If you use the 500V Mosfet with Rds of 6 ohms then add a 10R resistor to try for just below 1A. You want to aim for getting the high voltage back emf below the 500V (which should be quite easy) or below 200V with your present device. Your average current draw will have dropped so you can then increase the pulse rate to get back to your 300mA as before. As the integrator now has more samples coming in per sec., the response will be faster, but your previous response speed was OK, you can increase the integrator TC, by increasing the capacitor values, to get back to your previous speed, thereby improving the S/N performance.
Make sure you are driving the Mosfet on and off from a low impedance source. This is most important for switch off so as to discharge the gate capacitance quickly.
Eric.
there is much more to pulse than i realized to get all the parameters correct to obtain the best proformance on the beach.
Comment
-
Hi kt315...thanks for your commentOriginally posted by kt315 View Postsurf pi is manimalistic design for underwater specific application where low EMI factor in the water...
you have to build HH and learn what STROBE WIDTH did influence on the noise. but all are at forward Dave. you are on right way.
Comment
-
After a couple of glasses of Chilean Merlot and a hunk of Roqueforte cheese my mind cleared and I realised what was wrong with this schematic. As drawn the coil is in the source, which is something I have never seen before, and the drain goes to +12V. Not what you would expect for a IRF9640.Originally posted by ivconic View Post[ATTACH]37913[/ATTACH]
Perhaps this was a question from a metal detector service technician's course where you have to state what is wrong with this schematic. A. the IRF9640 is reversed.
Eric.
Comment
-
There is no smiley for shame!Originally posted by Ferric Toes View PostAfter a couple of glasses of Chilean Merlot and a hunk of Roqueforte cheese my mind cleared and I realised what was wrong with this schematic. As drawn the coil is in the source, which is something I have never seen before, and the drain goes to +12V. Not what you would expect for a IRF9640.
Perhaps this was a question from a metal detector service technician's course where you have to state what is wrong with this schematic. A. the IRF9640 is reversed.
Eric.
This one will do:


You are absolutely CORRECT!
It is my mistake, i reversed it in a hurry, not paying attention at all!
Not the first time at my works...
Comment
-
Those are useful hints! Thanks!Originally posted by Ferric Toes View PostI use a resistor in the position of R5 but usually 1 ohm together with 3300uF or bigger for C1. Its purpose is to reduce TX ripple on the supply rail. You really want all the pulse current to come from C1 rather than shared with the +rail. The only purpose I can see for D1 is for reverse polarity protection. There should be a fuse somewhere, or maybe R5 just smokes and goes O.C.
Eric.
Use of optocoupler is interesting enough to be more investigated on some simpler design, Barracuda either SurfPi, i like both the same.
Most probably i will make an attempt soon.
That's why more hints on this are valuable for me.
Comment
-
I too have seen an optocoupler used in a PI TX circuit, but can't remember where. It may be a ROV mounted underwater pipeline detector that I got involved in some years back. I will check the schematics.Originally posted by ivconic View PostThose are useful hints! Thanks!
Use of optocoupler is interesting enough to be more investigated on some simpler design, Barracuda either SurfPi, i like both the same.
Most probably i will make an attempt soon.
That's why more hints on this are valuable for me.
Damping is something I am going to have a look at. At the moment most circuits are overdamped, particularly at the end of the coil TC decay where we need to speed things up a bit. We need to apply some sort of dynamic damping of which there is some information on the internet for non-detector applications.
By the way, no shame. We all get things inadvertently wrong from time to time. Electrolytic caps the wrong way round, diodes too, transistors, Mosfets....... The benefit for us all, is being part of a worldwide team on this forum, corrections are quickly forthcoming. Think positive; if we are wrong 5% of the time, then we are right for 95%, which is good.
Eric.
Comment
-
"...We need to apply some sort of dynamic damping..."Originally posted by Ferric Toes View PostI too have seen an optocoupler used in a PI TX circuit, but can't remember where. It may be a ROV mounted underwater pipeline detector that I got involved in some years back. I will check the schematics.
Damping is something I am going to have a look at. At the moment most circuits are overdamped, particularly at the end of the coil TC decay where we need to speed things up a bit. We need to apply some sort of dynamic damping of which there is some information on the internet for non-detector applications.
By the way, no shame. We all get things inadvertently wrong from time to time. Electrolytic caps the wrong way round, diodes too, transistors, Mosfets....... The benefit for us all, is being part of a worldwide team on this forum, corrections are quickly forthcoming. Think positive; if we are wrong 5% of the time, then we are right for 95%, which is good.
Eric.
Now you are talking!
Speaking of which... a mosfet based setup acting as voltage controlled resistor maybe?
http://electronics.stackexchange.com...olled-resistor
I am all ears!
...
"...The benefit for us all, is being part of a worldwide team on this forum..."

...
"...if we are wrong 5% of the time, then we are right for 95%..."

Comment
-
And you have to remember ... the man who never made a mistake, never made anything.Originally posted by Ferric Toes View PostBy the way, no shame. We all get things inadvertently wrong from time to time. Electrolytic caps the wrong way round, diodes too, transistors, Mosfets....... The benefit for us all, is being part of a worldwide team on this forum, corrections are quickly forthcoming. Think positive; if we are wrong 5% of the time, then we are right for 95%, which is good.
Eric.
Comment

Comment